LT8613 –3.3V 负转换器具 2A 输出电流限制
详情介绍
概览
设计资源
驱动/参考代码
Software such as C code and/or FPGA code, used to communicate with component's digital interface.
优势和特点
- 尽量减少外部元件
- 输出电压范围0V - 25V
- 高输出电流:1.2A
电路功能与优势
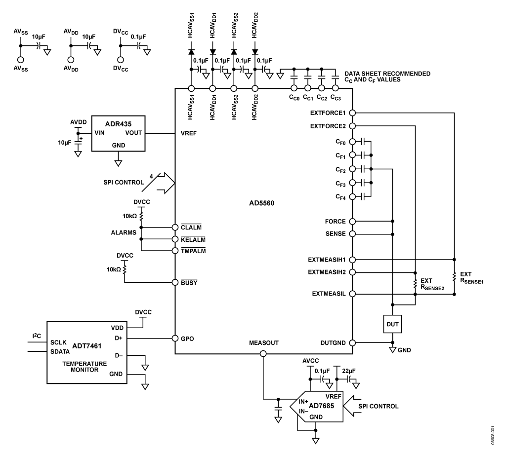
以前,DPS(设备电源)解决方案采用分立放大器、开关、DAC、电阻等器件设计。随着硅工艺的革新和芯片日益缩小,现在能够实现高度集成的解决方案,但几乎不可能将所有器件均集成到一块硅片上。虽然AD5560DPS是一款高度集成的器件,但若要提供完整的系统解决方案,仍需要精心选择几个外部器件。 本电路笔记旨在详细说明为了提供更完整的设备电源解决方案,需要哪些器件以及为什么选择这些器件。
该产品主要用于自动测试设备(ATE)中驱动受测设备(DUT)的电源。因此,对这种DPS有许多不同的要求,包括电压和电流规格(取决于它所驱动的受测设备类型),以及稳定性、精度等其它因素。
作为设备电源,AD5560必须能够及时提供受测设备所需的电压和电流。
受最大容许电压|AVDD − AVSS| ≤ 33 V限制,AD5560可以在−22 V至+25 V范围内实现25 V的峰峰值电压跨度。
此外,AD5560提供的电流范围可以高达±1.2 A。请注意,由于封装的功耗限制,在较高输出电压时无法提供1.2 A电流。
1.2 A输出能力主要针对向不大于3.5 V的低压轨供电。因此,在审查电压和电流要求时,需要考虑许多因素,例如:上裕量、下裕量(footroom)、最差情况下的功耗、供电轨、热性能等。
本电路旨在提供三个受测设备供电轨:
本电路所选的器件和配置将根据上述组合专门定制。
欲了解该产品的其它用途或更详细信息,请参考AD5560数据手册。
电路描述
AD5560 DPS可提供受测设备所需的电源电压和测量功能,但为了构成完整电路,仍需要若干其它器件:一个基准电压源;一个ADC,用来对测量结果进行数字化处理;以及一个温度监控器,用来测量内部检测二极管的温度,以便用户查看芯片或PC板上的温度梯度。
该ADC用来对测量输出进行数字化处理。根据基准电压和OFFSET DAC设置的不同,测量输出(MEASOUT引脚)可以提供不同的输出范围。
利用OFFSET DAC,可以使强制电压输出范围发生偏移,以实现不同的输出范围。本文关注的特定输出范围是0 V至25 V。因此,默认MEASOUT输出范围(MEASOUT GAIN = 1)也将是0 V至25 V。没有任何ADC能够直接处理这一输出范围,因此需要进行某种外部信号调理,使该范围与某一单极性或双极性ADC的输入范围相匹配。
MEASOUT还有一种设置(MEASOUT GAIN = 0.2),可将MEASOUT输出范围调整偏移到0 V至5.125 V。(其中略微超量程,可用于校准等。)

图1. 适合自动测试设备的设备电源(DPS)(原理示意图,去耦和所有连接均未显示)
对于本例,我们将使用0 V至5.125 V范围,这样就能方便地使用单极性输入ADC。
16位、250 kSPS ADC AD7685能够处理MEASOUT路径上的0 V至5 V输出范围,所以适合本应用。此外,如果希望升级路径,那么速度更快、尺寸相同的其它ADC(例如500 kSPSAD7686)也是颇具吸引力的选择。
ADC 考虑因素
每个DPS通道可以有一个专用ADC,从而提供最快的吞吐速率;或者也可以多个通道共用一个ADC。许多典型应用中,8个或16个通道共用一个ADC。
利用各MEASOUT引脚的内部禁用功能,可以实现多个通道共用一个ADC。这就要求对DPS寄存器执行写入命令,以使能/禁用相应的开关。如果选择这种方法,则应注意,一次只能选择一个MEASOUT。
或者,可利用外部4:1或8:1多路复用器来控制测量通道选择。以这种方式,可以使能所有MEASOUT路径,由多路复用器选择测量通道。类似地,采用16:1多路复用器时,可实现更多测量路径共享一个ADC。多路复用器的选择将取决于所用的ADC及其输入电压范围。(对于双极性输入ADC,ADG1404/ADG1204将是理想之选;若采用单电源,则ADG706或ADG708更合适。)MEASOUT路径的输出阻抗通常为60 Ω;除开关阻抗外,还应考虑使用一个ADC缓冲器来驱动ADC(例如,运算放大器ADA4898-1是合适的选择)。
基准电压源
由于需要25 V输出电压范围,因此选择5 V X-FET基准电压源ADR435 。该基准电压源具有出色的温度漂移性能和低噪声特性,能够驱动多个PMU通道。
温度监控器
补偿和前馈电容
作为设备电源,根据待测设备旁路和去耦要求的不同,AD5560可能会面对各种容性负载。本电路设计可处理0 μF至160 μF的容性负载。为了使内部补偿算法实现最佳稳定性,并建立至此负载范围内,需用表1所示的外部电容。
Table 1. Suggested Compensation Capacitor Selection for DUT Capacitance of 0 µF to 160 µF
| Capacitor | Value |
| CC0 | 100 pF |
| CC1 | 100 pF |
| CC2 | 330 pF |
| CC3 | 3.3 nF |
| CF0 |
4.7 nF |
| CF1 | 22 nF |
| CF2 |
100 nF |
| CF3 |
470 nF |
| CF4 | 2.2 μF |
虽然有4个补偿输入引脚(CCX) 和5个前馈电容输入引脚(CFX),但只有待测设备负载电容有较大变化时,用户才需要使用所有的电容输入。如果待测设备负载电容值已知,并且不会因电压范围与测试条件的组合不同而变化,则可以仅用一组CCX和CFX电容。有关补偿算法的详细信息,请参考AD5560数据手册。

图2. 在AD5560内使用额外供电轨以实现多种电压/电流范围并使功耗最小的一个示例(原理示意图,未显示去耦和所有连接)
C CX和C FX引脚的电压范围与FORCE上的预期电压范围相同;因此,选择电容时应考虑这一情况。C FX电容可以具有10%的容差,特别是在低电流范围内测量电流时,这一额外变量会直接影响建立时间。C CX 的容差不应大于5%。
输出电压范围
本设计电路的输出电压范围如下:
为配置这些供电轨组合,我们需要调整OFFSET DAC的设置。建议值为0xD1D,它可以实现上述范围。图2所示的例子说明如何分配AD5560来实现这些输出范围。
高电流(HC)电源路径二极管
由于AD5560可以输出高电流,提供最高1.2 A的电流范围,因此可将这些供电轨分为三种不同类型:低电流范围(5 μA至25 mA)采用AVDD/AVSS供电;中间电流范围(称为EXT2)采用HCAVDD2/HCAVSS2供电;高电流范围(称为EXT1)采用HCAVDD1/HCAVSS1供电。HC电源应始终等于或小于AVDD/AVSS供电轨。HC供电轨的作用是让用户选择电压较低的电源,以降低AD5560的功耗。EXT1和EXT2输出级设计要求供电电压高于待测设备电压。如果HC电源低于AVDD/AVSS电源,则可能会存在不符合上述要求的情况。因此,我们建议在HC电源与HC封装引脚之间的路径中添加一个二极管(如图2所示)。当EXT1级或EXT2级关断时,我们希望它保持关断,并且不会泄漏电流至待测设备。这样,该二极管与内部泄漏电阻一起,将可以提高HC封装引脚电压(接近AVDD/AVSS电源轨),从而使EXT1/EXT2输出级保持关断状态。图3和图4分别显示适合EXT1和EXT2范围的二极管电路详情。

图3. 用于EXT1范围的二极管示例
该二极管需能够承载输出级所能提供的最高电流(包括瞬时电流/故障条件)。EXT1级的电流要求可能远高于EXT2级,因此在选择二极管时,最好分别为EXT1和EXT2选择不同的二极管(就电路板大小而言)。
为使总功耗和电源开销最小,压降应尽可能低。
二极管关断时的泄漏电流或反向电流应足够低,以确保HC引脚电压能够支持待测设备输出电压范围。二极管的反向电流会在内部泄漏电阻(EXT1为33 kΩ,EXT2为100 kΩ)上产生压降;因此,HC引脚电压会降低。
许多供应商均可提供合适的二极管,如ON Semiconductor、Vishay等。
可以用低导通电阻功率MOSFET代替二极管,如图5所示。由于FET上的压降远低于二极管,因而采用MOSFET的优势是可以降低总功耗。
请注意,分立功率MOS器件的漏极与源极之间存在一个寄生体二极管。此二极管的方向必须与MOS器件所代替的常用二极管的方向相同。同时必须为MOS栅极提供合适的驱动器。

图4. 用于EXT2范围的二极管示例

图5. 用MOSFET代替二极管示例
本电路必须构建在具有较大面积接地层的多层电路板上。为实现最佳性能,必须采用适当的布局、接地和去耦技术(请参考 教程MT-031——“实现数据转换器的接地并解开AGND和DGND的谜团”,以及 教程MT-101——“去耦技术”)。请注意,图1为原理示意图,并未显示所有必需的去耦。精心考虑电源和接地回路布局有助于确保达到额定性能。安装AD5560所用的印刷电路板(PCB)应采用模拟部分与数字部分分离设计,并限制在电路板的一定区域内。如果AD5560所在系统中有多个器件要求AGND至DGND连接,则只能在一个点上进行连接。星形接地点尽可能靠近该器件。
线性度测量
图6和图7显示FVMV(强制电压、测量电压)模式下系统的线性度测量结果。图6显示偏斜电源(+28 V、−5 V)的线性度。对于这一特定增益设置(MEASOUT GAIN = 0.2),偏斜电源条件下线性度性能会降低。图7显示对称电源(±15 V)的线性度获得改善。两项测量均采用AD7685 ADC和图1所示电路进行。对于对称电源,FVMI(强制电压、测量电流)模式下的线性度测量结果如图8所示。
温度测量
用ADT7461A测得的温度梯度示例如图9所示。此处使用的散热器只是一个简易散热器,不存在气流。目的是帮助我们了解在1 A负载条件下,使用片内温度二极管的芯片温度梯度情况;功耗大约为5.4 W。二极管用编号表示(按照数据手册);本例在不同时间点循环测量一些二极管。即使采用这一简易散热器,也可以看到芯片上存在17°C的温差。

图6. 使用AD7685测量折合到待测设备的FVMV(强制电压、测量电压)线性度误差时的典型线性度性能;+28 V、−5 V偏斜电源;注意:其中包括FV误差。

图9. ADT7461A用作温度监控器示例(X轴为时间,单位为秒)。
常见变化
根据所驱动的待测设备类型,DPS电路并非一定需要使用全部25 V范围。例如,用户利用基准电压源ADR421 (2.5 V),可以实现较低的输出电压范围(标称范围为±6.4 V)。可以用片内OFFSET DAC对此范围进行调整,以便符合待测设备的要求(详情请参考ADR421数据手册)。如果所需电压范围比这还小,只需使用增益设置“m”寄存器进一步缩小该范围。对于“m”寄存器,可以使用¼的调整系数,同时仍然保持16位分辨率。对于这些低压应用,AD5560能够处理低得多的差分电源电压,使得|AVDD – AVSS| ≥ 16 V,因而AVDD/AVSS无需成为高压供电轨,这有助于降低AD5560的功耗。欲了解更多信息,请参考AD5560数据手册。
按ADC通道划分DPS测量通道有多种方式,多个PMU通道也可以共用一个ADC通道(有时以8:1或16:1的比率)。可以使用片内MEASOUT禁用特性。另外,也可以使用模拟多路复用器来实现此功能。这样会增加测量路径的串联电阻;因此,应当考虑缓冲ADC输入端之前的测量路径。许多ADC数据手册均含有适用ADC驱动器的建议。
16位、250 kSPS ADC AD7685能够处理MEASOUT路径上的0 V至5 V输出范围,所以适合本应用。此外,如果希望升级路径,那么速度更快、尺寸相同的其它ADC(例如500 kSPS AD7686)也是颇具吸引力的选择。
也可以选择其它ADC,例如具有双极性范围或更快采样速率的ADC。如果使用外部多路复用器,则对于双极性输入ADC,ADG1404/ADG1204是理想之选;若采用单电源,则ADG706或ADG708将更合适。
MEASOUT路径的输出阻抗通常为60 Ω;除开关阻抗外,还应考虑使用一个ADC缓冲器来驱动ADC(例如,运算放大器ADA4898-1是合适的选择)。


